EBR-II, SHRT-17 Validation
Test Description
On April 3, 1986, two tests were carried out to demonstrate the effectiveness of the negative feedback and passive cooling in the EBR-II reactor. Both tests began from full reactor power and were initiated when both the primary coolant pumps and the intermediate loop pump were simultaneously tripped, to simulate a loss-of-flow accident. SHRT-17 was a protected loss-of-flow (LOF) test and SHRT-45R was an unprotected loss-of-flow (ULOF) test. At the beginning of test SHRT-17, the primary pumps were tripped at the same time than a full control rod insertion. SHRT-45R, was similar to SHRT-17 except that during this test the plant protection system (PPS) was disabled, to prevent it from initiating a control rod scram. In the second test, SHRT-45R, the reactor power decreased due to reactivity feedback effects alone.
Plant Overview
Argonne National Laboratory (ANL)'s Experimental Breeder Reactor II (EBR-II) was a liquid-metal cooled reactor with a sodium-bonded metallic fuel core. EBR-II was rated for a thermal power of 62.5 MW with an electric output of approximately 20 MW. A schematic of the reactor and the primary sodium flow paths are shown in Figure 1. All major primary system components were submerged in the primary tank, which contained approximately of liquid sodium at . Two primary pumps inside this pool provided sodium to the two inlet plena of the core. Sub-assemblies in the inner core received sodium from the high-pressure inlet plenum, accounting for approximately of the total primary flow. The blanket and reflector sub-assemblies in the outer blanket region received sodium from the low-pressure inlet plenum. Hot sodium exited the sub-assemblies into a common upper plenum, where it mixed before passing into the intermediate heat exchanger (IHX).
](../../../large_media/subchannel/v&v/EBR-II/EBR-II_primary_tank.png)
Figure 1: Schematic of the EBR-II reactor Michelbacher et al. (2002)
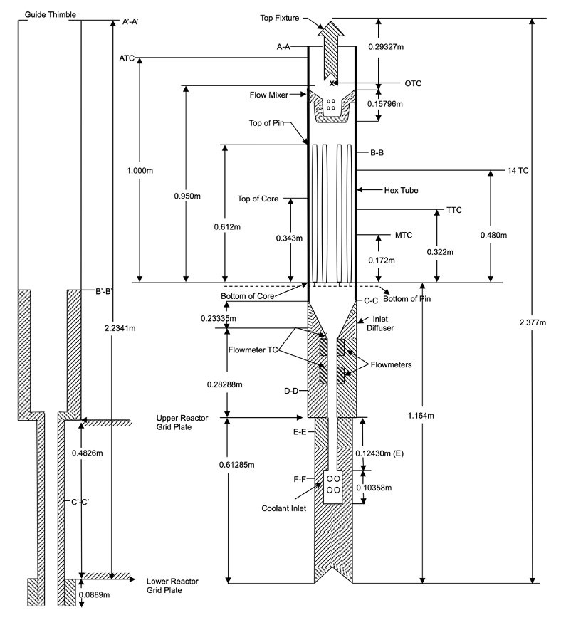
The reactor-vessel grid-plenum sub-assembly accommodated 637 hexagonal sub-assemblies. The sub-assemblies were divided into three regions: core, inner blanket (IB) and outer blanket (OB). The central core comprised the 61 sub-assemblies in the first five rows. Two positions in row 3 contained safety-rod sub-assemblies and eight positions in Row 5 contained control-rod sub-assemblies. Two positions in Row 5 contained the instrumented sub-assemblies (INSAT) XX09 and XX10, and one position in Row 5 contained the in-core instrument test facility (INCOT) XY16. The remainder of the central core region contained driver fuel or experimental-irradiation sub-assemblies. EBR-II was heavily instrumented to measure mass flow rates, temperatures, and pressures, throughout the system.
SCM results are compared with data measured in the XX09 instrumented sub-assembly. More particularly, the code calculations are compared against temperature profile measurements in various axial elevations and the transient temperature evolution of the peak temperature in the central subchannel.
Instrumented sub-assemblies
The SHRT-17 test is a protected LOF test. This test was initiated by a trip of the primary and intermediate pumps under the rated-power of 57.3MW. The reactor was scrammed at the same time as the pump trips. As flow dissipated in the primary system after the pump trips, cooling of the core transitions from forced to natural circulation, while temperature and flow rate converge to an equilibrium state.
The SHRT-45R test is an unprotected LOF test. Similarly to SHRT-17, this test was initiated by a trip of the primary and intermediate pumps under the rated-power of 60.0 MW, but without scram. In the SHRT-45R experiment, the auxiliary electromagnetic pump (EMP) was kept operational throughout the test duration. As a result, the cooling situation is not fully natural convection, but since the EMP flow rate is very low, it is also not fully forced circulation. Because of the operation of the EMP in the SHRT-45R experiment, the coolant mass flow rate converges to about two times that in the SHRT-17 experiment.
Both tests run for seconds.
This work utilizes data measured by the instrumented sub-assembly XX09. XX09 was a fueled sub-assembly specifically designed with a variety of instrumentation to provide data for benchmark validation purposes. The standard-type fueled sub-assembly contains 91 fuel pins, whereas in XX09 the outer row of fuel pins was removed and a guide thimble was inserted instead, as shown in Figure 2, Figure 3.
](../../../large_media/subchannel/v&v/EBR-II/XX09.png)
Figure 2: XX09 Instrumented sub-assembly axial-section Sumner and Wei (2012)
](../../../large_media/subchannel/v&v/EBR-II/XX09_3.png)
Figure 3: XX09 Instrumented sub-assembly cross-section Sumner and Wei (2012)
Boundary conditions
The values for the inlet mass flow rate, power, and inlet coolant temperature are specified in the EBR-II SHRT benchmark Sumner and Wei (2012). The value of outlet pressure has been approximated based on the operation conditions of the EBR-II before the transients. These values represent the steady state conditions leading to the transients.
| Experimental steady-state parameters |
|---|
| Experiment Parameter (Unit) | SHRT-17 | SHRT-45R |
|---|---|---|
| Inlet Mass flow rate of XX09 (kg/s) | 2.45 | 2.427 |
| Power of XX09 (kW) | 486.2 | 379.8 |
| Inlet coolant temperature (K) | 624.7 | 616.4 |
| Outlet Pressure (kPa) | 200.0 | 200.0 |
During the SHRT transients, the mass flow rate and power vary. The normalized power and mass flow rate during the transients have been taken from Mochizuki et al. (2014) , Mochizuki and Muranaka (2018) and are presented in Figure 4. This information is used as input for the SCM transient calculations. The work in the cited sources utilizes a NETFLOW++ Mochizuki (2010) simulation to inform a COBRA-IV-I Wheeler et al. (1976) model of the instrumented sub-assembly XX09. It should be noted that for SHRT-17, the power generation throughout the transient is solely due to decay heat because the protection system shuts down the reactor. For the SHRT-45R test, fission power continues into the transient for some time until the reactivity feedback mechanisms ultimately shut down the reactor.

Figure 4: Transient boundary conditions
Improvements
The subchannel module SCM (formely known as Pronghorn-SC) results, were improved by two successive off-line corrections. The first correction involved calculating a more realistic radial and axial pin power profile, using a Serpent-2 simulation of the EBR-II core. The second correction involved calculating the heat flux from the edge subchannels to the inner duct of the thimble, using a Pronghorn-FV simulation and applying this heat flux in the SCM simulations. This presentation doesn't include the Pronghorn correction and focuses only on open source codes results (SCM standalone calculations). Further information can be found in Tano et al. (2024).
Steady State Results
Three simulation results are compared against the experimental measurements of thermocouples at the outlet of the heated section (TTC):
item Results from the DASSH Atz et al. (2021),subchannel code, which is used as a reference for subchannel agreement,
item Results from SCM with a uniform (axially and radially) pin power profile,
Results from SCM only with the corrected power profile computed via the Serpent-2 model.
The DASSH subchannel code models the internal pin region of sub-assembly XX09 and the thimble region. The standalone SCM simulation only models the internal pin region. Both codes don't consider the neighboring sub-assemblies.
Figure 5, Figure 6 present the results for the steady-state radial temperature profiles calculated at position TTC, which is near the outlet of the fueled section, for tests SHRT-17 and SHRT-45R, respectively. The figures include calculations obtained from the DASSH subchannel code. DASSH solves for the conservation of axial momentum and energy and assumes that the cross flows are produced to close the mass balance, i.e., there is no explicit equation solved for the conservation of lateral momentum in the code, and advective radial heat transfer due to cross flows is ignored. Radial thermal mixing is modeled by being lumped into the conduction term and approximated by enhancing the thermal diffusivity with an eddy diffusivity obtained from correlation Atz et al. (2021). This approximation is generally accurate for liquid-metal-cooled reactors, and hence DASSH results are used as a baseline for the performance of the subchannel code.
For SHRT-17, in the uniform pin power case, both SCM and DASSH exhibit similar behavior. Since DASSH does not resolve the crossflows (contrary to SCM), similar results indicate that crossflows might not be instrumental, in determining the temperature profile for this problem. Additionally, DASSH predicts a slightly less skewed distribution than SCM, which is closer to the experimental results. This means that the crossflows may be underestimated by the lateral momentum balance equation solved by SCM, or that the thimble model incorporated in DASSH improves accuracy. Nonetheless, both the SCM and DASSH calculations, are close enough to suggest that those differences in modeling approach, do not produce large discrepancies in the results.

Figure 5: Test SHRT-17

Figure 6: Test SHRT-45R
Transient Results
Simulations with uniform power profile are performed with the SCM model. Results are compared against experimental measurements and the NETFLOW++/COBRA simulations are used as a reference result. The temperature transient calculations, together with the experimental measurements at thermocouple location TTC-31, are presented in Figure 7,Figure 8. In SHRT-17, the power of the XX09 sub-assembly decreases rapidly at time zero due to the reactor scram, which results in a sudden coolant temperature decrease. On the other hand, in SHRT-45R there is no scram of the reactor, so power decreases at a much lower pace. This is why no sudden temperature drop is observed at time zero.
Then for both tests, the flow rate gradually decreases due to the pump trip and coasts-down, causing the coolant temperature to increase to a peak of around for SHRT-17 and for SHRT-45R. Following that, the coolant temperature decreases and levels off to for SHRT-17 and for SHRT-45R with the establishment of natural circulation due to decay heat and buoyancy effects.
For both SHRT-17 and SHRT-45R, the stand-alone SCM calculated transient, underestimates the measured result of the peak temperature, by approximately . The thermal inertia of the solid structures play an important role in determining the temperature field transient, towards the establishment of natural convection. As these structures are not modeled in the SCM simulations, a more rapid decrease in the temperature field is observed in the computed cases. Nonetheless, the thermal inertia of these structures does not play a fundamental role once natural convection is established, as the system is in thermal equilibrium. Hence, better agreement is obtained for this part of the transient. In general, good results are obtained for both transients, with the SCM being in better agreement with the experiment compared to the NETFLOW++/COBRA simulations.

Figure 7: Test SHRT-17

Figure 8: Test SHRT-45R
Input files
To run the steady state problems use the following input files:
# Following Benchmark Specifications and Data Requirements for EBR-II Shutdown Heat Removal Tests SHRT-17 and SHRT-45R
# Available at: https://publications.anl.gov/anlpubs/2012/06/73647.pdf
###################################################
# Steady state subchannel calcultion
# Thermal-hydraulics parameters
###################################################
T_in = 624.70556 #Kelvin
Total_Surface_Area = 0.000854322 #m2
Mass_In = 2.45 #kg/sec
mass_flux_in = '${fparse Mass_In / Total_Surface_Area}' #kg/m2
P_out = 2.0e5 #Pa
Power_initial = 486200 #W (Page 26,35 of ANL document)
###################################################
# Geometric parameters
###################################################
scale_factor = 0.01
fuel_pin_pitch = '${fparse 0.5664*scale_factor}'
fuel_pin_diameter = '${fparse 0.4419*scale_factor}'
wire_z_spacing = '${fparse 15.24*scale_factor}'
wire_diameter = '${fparse 0.1244*scale_factor}'
inner_duct_in = '${fparse 4.64*scale_factor}'
n_rings = 5
heated_length = '${fparse 34.3*scale_factor}'
unheated_length_exit = '${fparse 26.9*scale_factor}'
###################################################
[TriSubChannelMesh]
[subchannel]
type = SCMTriSubChannelMeshGenerator
nrings = ${n_rings}
n_cells = 50
flat_to_flat = ${inner_duct_in}
unheated_length_exit = ${unheated_length_exit}
heated_length = ${heated_length}
pin_diameter = ${fuel_pin_diameter}
pitch = ${fuel_pin_pitch}
dwire = ${wire_diameter}
hwire = ${wire_z_spacing}
[]
[fuel_pins]
type = SCMTriPinMeshGenerator
input = subchannel
nrings = ${n_rings}
n_cells = 50
unheated_length_exit = ${unheated_length_exit}
heated_length = ${heated_length}
pitch = ${fuel_pin_pitch}
[]
[duct]
type = SCMTriDuctMeshGenerator
input = fuel_pins
nrings = ${n_rings}
n_cells = 50
flat_to_flat = ${inner_duct_in}
unheated_length_exit = ${unheated_length_exit}
heated_length = ${heated_length}
pitch = ${fuel_pin_pitch}
[]
[]
[Functions<<<{"href": "../../../syntax/Functions/index.html"}>>>]
[axial_heat_rate]
type = ParsedFunction<<<{"description": "Function created by parsing a string", "href": "../../../source/functions/MooseParsedFunction.html"}>>>
value<<<{"description": "The user defined function."}>>> = '(pi/2)*sin(pi*z/L)*exp(-alpha*z)/(1.0/alpha*(1.0 - exp(-alpha*L)))*L'
vars<<<{"description": "Variables (excluding t,x,y,z) that are bound to the values provided by the corresponding items in the vals vector."}>>> = 'L alpha'
vals<<<{"description": "Constant numeric values, postprocessor names, function names, and scalar variables for vars."}>>> = '${heated_length} 1.8012'
[]
[]
[AuxVariables<<<{"href": "../../../syntax/AuxVariables/index.html"}>>>]
[mdot]
block = subchannel
[]
[SumWij]
block = subchannel
[]
[P]
block = subchannel
[]
[DP]
block = subchannel
[]
[h]
block = subchannel
[]
[T]
block = subchannel
[]
[rho]
block = subchannel
[]
[S]
block = subchannel
[]
[w_perim]
block = subchannel
[]
[mu]
block = subchannel
[]
[displacement]
block = subchannel
[]
[q_prime]
block = fuel_pins
[]
[Tpin]
block = fuel_pins
[]
[Dpin]
block = fuel_pins
[]
[duct_heat_flux]
block = duct
[]
[Tduct]
block = duct
[]
[]
[FluidProperties<<<{"href": "../../../syntax/FluidProperties/index.html"}>>>]
[sodium]
type = PBSodiumFluidProperties<<<{"description": "Class that provides the methods that realize the equations of state for Liquid Sodium", "href": "../../../source/fluidproperties/PBSodiumFluidProperties.html"}>>>
[]
[]
[Problem<<<{"href": "../../../syntax/Problem/index.html"}>>>]
type = TriSubChannel1PhaseProblem
fp = sodium
n_blocks = 1
P_out = ${P_out}
CT = 2.6
compute_density = true
compute_viscosity = true
compute_power = true
P_tol = 1.0e-4
T_tol = 1.0e-5
implicit = true
segregated = false
interpolation_scheme = 'upwind'
verbose_subchannel = true
[]
[ICs<<<{"href": "../../../syntax/ICs/index.html"}>>>]
[S_IC]
type = SCMTriFlowAreaIC<<<{"description": "Computes flow area of subchannels in a triangular lattice arrangement", "href": "../../../source/ics/SCMTriFlowAreaIC.html"}>>>
variable<<<{"description": "The variable this initial condition is supposed to provide values for."}>>> = S
[]
[w_perim_IC]
type = SCMTriWettedPerimIC<<<{"description": "Computes wetted perimeter of subchannels in a triangular lattice arrangement", "href": "../../../source/ics/SCMTriWettedPerimIC.html"}>>>
variable<<<{"description": "The variable this initial condition is supposed to provide values for."}>>> = w_perim
[]
[q_prime_IC]
type = SCMTriPowerIC<<<{"description": "Computes axial power rate (W/m) that goes into the subchannel cells or is assigned to the fuel pins, in a triangular lattice arrangement", "href": "../../../source/ics/SCMTriPowerIC.html"}>>>
variable<<<{"description": "The variable this initial condition is supposed to provide values for."}>>> = q_prime
power<<<{"description": "The postprocessor or Real to use for the total power of the subassembly [W]"}>>> = ${Power_initial}
filename<<<{"description": "name of radial power profile .txt file (should be a single column) [UnitLess]."}>>> = "pin_power_profile61_uniform.txt"
axial_heat_rate<<<{"description": "user provided normalized function of axial heat rate [Unitless]. The integral over pin length should equal the heated length"}>>> = axial_heat_rate
[]
[T_ic]
type = ConstantIC<<<{"description": "Sets a constant field value.", "href": "../../../source/ics/ConstantIC.html"}>>>
variable<<<{"description": "The variable this initial condition is supposed to provide values for."}>>> = T
value<<<{"description": "The value to be set in IC"}>>> = ${T_in}
[]
[Dpin_ic]
type = ConstantIC<<<{"description": "Sets a constant field value.", "href": "../../../source/ics/ConstantIC.html"}>>>
variable<<<{"description": "The variable this initial condition is supposed to provide values for."}>>> = Dpin
value<<<{"description": "The value to be set in IC"}>>> = ${fuel_pin_diameter}
[]
[P_ic]
type = ConstantIC<<<{"description": "Sets a constant field value.", "href": "../../../source/ics/ConstantIC.html"}>>>
variable<<<{"description": "The variable this initial condition is supposed to provide values for."}>>> = P
value<<<{"description": "The value to be set in IC"}>>> = 0.0
[]
[DP_ic]
type = ConstantIC<<<{"description": "Sets a constant field value.", "href": "../../../source/ics/ConstantIC.html"}>>>
variable<<<{"description": "The variable this initial condition is supposed to provide values for."}>>> = DP
value<<<{"description": "The value to be set in IC"}>>> = 0.0
[]
[Viscosity_ic]
type = ViscosityIC<<<{"description": "Computes viscosity from specified pressure and temperature", "href": "../../../source/ics/ViscosityIC.html"}>>>
variable<<<{"description": "The variable this initial condition is supposed to provide values for."}>>> = mu
p<<<{"description": "Pressure [Pa]"}>>> = ${P_out}
T<<<{"description": "Temperature [K]"}>>> = T
fp<<<{"description": "Fluid properties user object name"}>>> = sodium
[]
[rho_ic]
type = RhoFromPressureTemperatureIC<<<{"description": "Computes the density from pressure and temperature.", "href": "../../../source/ics/RhoFromPressureTemperatureIC.html"}>>>
variable<<<{"description": "The variable this initial condition is supposed to provide values for."}>>> = rho
p<<<{"description": "The pressure [Pa]"}>>> = ${P_out}
T<<<{"description": "The temperature [K]"}>>> = T
fp<<<{"description": "The name of fluid properties user object."}>>> = sodium
[]
[h_ic]
type = SpecificEnthalpyFromPressureTemperatureIC<<<{"description": "Computes the specific enthalpy from pressure and temperature.", "href": "../../../source/ics/SpecificEnthalpyFromPressureTemperatureIC.html"}>>>
variable<<<{"description": "The variable this initial condition is supposed to provide values for."}>>> = h
p<<<{"description": "The pressure [Pa]"}>>> = ${P_out}
T<<<{"description": "The temperature [K]"}>>> = T
fp<<<{"description": "The name of fluid properties user object."}>>> = sodium
[]
[mdot_ic]
type = ConstantIC<<<{"description": "Sets a constant field value.", "href": "../../../source/ics/ConstantIC.html"}>>>
variable<<<{"description": "The variable this initial condition is supposed to provide values for."}>>> = mdot
value<<<{"description": "The value to be set in IC"}>>> = 0.0
[]
[]
[AuxKernels<<<{"href": "../../../syntax/AuxKernels/index.html"}>>>]
[T_in_bc]
type = ConstantAux<<<{"description": "Creates a constant field in the domain.", "href": "../../../source/auxkernels/ConstantAux.html"}>>>
variable<<<{"description": "The name of the variable that this object applies to"}>>> = T
boundary<<<{"description": "The list of boundaries (ids or names) from the mesh where this object applies"}>>> = inlet
value<<<{"description": "Some constant value that can be read from the input file"}>>> = ${T_in}
execute_on<<<{"description": "The list of flag(s) indicating when this object should be executed. For a description of each flag, see https://mooseframework.inl.gov/source/interfaces/SetupInterface.html."}>>> = 'timestep_begin'
block<<<{"description": "The list of blocks (ids or names) that this object will be applied"}>>> = subchannel
[]
[mdot_in_bc]
type = SCMMassFlowRateAux<<<{"description": "Computes mass flow rate from specified mass flux and subchannel cross-sectional area. Can read either PostprocessorValue or Real", "href": "../../../source/auxkernels/SCMMassFlowRateAux.html"}>>>
variable<<<{"description": "The name of the variable that this object applies to"}>>> = mdot
boundary<<<{"description": "The list of boundaries (ids or names) from the mesh where this object applies"}>>> = inlet
area<<<{"description": "Cross sectional area [m^2]"}>>> = S
mass_flux<<<{"description": "The postprocessor or Real to use for the value of mass_flux"}>>> = ${mass_flux_in}
execute_on<<<{"description": "The list of flag(s) indicating when this object should be executed. For a description of each flag, see https://mooseframework.inl.gov/source/interfaces/SetupInterface.html."}>>> = 'timestep_begin'
[]
[]
[Outputs<<<{"href": "../../../syntax/Outputs/index.html"}>>>]
csv<<<{"description": "Output the scalar variable and postprocessors to a *.csv file using the default CSV output."}>>> = true
[]
[Postprocessors<<<{"href": "../../../syntax/Postprocessors/index.html"}>>>]
[TTC-27]
type = SubChannelPointValue<<<{"description": "Prints out a user selected value of a specified subchannel at a user selected axial height", "href": "../../../source/postprocessors/SubChannelPointValue.html"}>>>
variable<<<{"description": "Variable you want the value of"}>>> = T
index<<<{"description": "Index of subchannel"}>>> = 91
execute_on<<<{"description": "The list of flag(s) indicating when this object should be executed. For a description of each flag, see https://mooseframework.inl.gov/source/interfaces/SetupInterface.html."}>>> = 'TIMESTEP_END'
height<<<{"description": "Axial location of point [m]"}>>> = 0.322
[]
[TTC-28]
type = SubChannelPointValue<<<{"description": "Prints out a user selected value of a specified subchannel at a user selected axial height", "href": "../../../source/postprocessors/SubChannelPointValue.html"}>>>
variable<<<{"description": "Variable you want the value of"}>>> = T
index<<<{"description": "Index of subchannel"}>>> = 50
execute_on<<<{"description": "The list of flag(s) indicating when this object should be executed. For a description of each flag, see https://mooseframework.inl.gov/source/interfaces/SetupInterface.html."}>>> = 'TIMESTEP_END'
height<<<{"description": "Axial location of point [m]"}>>> = 0.322
[]
[TTC-29]
type = SubChannelPointValue<<<{"description": "Prints out a user selected value of a specified subchannel at a user selected axial height", "href": "../../../source/postprocessors/SubChannelPointValue.html"}>>>
variable<<<{"description": "Variable you want the value of"}>>> = T
index<<<{"description": "Index of subchannel"}>>> = 21
execute_on<<<{"description": "The list of flag(s) indicating when this object should be executed. For a description of each flag, see https://mooseframework.inl.gov/source/interfaces/SetupInterface.html."}>>> = 'TIMESTEP_END'
height<<<{"description": "Axial location of point [m]"}>>> = 0.322
[]
[TTC-30]
type = SubChannelPointValue<<<{"description": "Prints out a user selected value of a specified subchannel at a user selected axial height", "href": "../../../source/postprocessors/SubChannelPointValue.html"}>>>
variable<<<{"description": "Variable you want the value of"}>>> = T
index<<<{"description": "Index of subchannel"}>>> = 4
execute_on<<<{"description": "The list of flag(s) indicating when this object should be executed. For a description of each flag, see https://mooseframework.inl.gov/source/interfaces/SetupInterface.html."}>>> = 'TIMESTEP_END'
height<<<{"description": "Axial location of point [m]"}>>> = 0.322
[]
[TTC-31]
type = SubChannelPointValue<<<{"description": "Prints out a user selected value of a specified subchannel at a user selected axial height", "href": "../../../source/postprocessors/SubChannelPointValue.html"}>>>
variable<<<{"description": "Variable you want the value of"}>>> = T
index<<<{"description": "Index of subchannel"}>>> = 2
execute_on<<<{"description": "The list of flag(s) indicating when this object should be executed. For a description of each flag, see https://mooseframework.inl.gov/source/interfaces/SetupInterface.html."}>>> = 'TIMESTEP_END'
height<<<{"description": "Axial location of point [m]"}>>> = 0.322
[]
[TTC-32]
type = SubChannelPointValue<<<{"description": "Prints out a user selected value of a specified subchannel at a user selected axial height", "href": "../../../source/postprocessors/SubChannelPointValue.html"}>>>
variable<<<{"description": "Variable you want the value of"}>>> = T
index<<<{"description": "Index of subchannel"}>>> = 16
execute_on<<<{"description": "The list of flag(s) indicating when this object should be executed. For a description of each flag, see https://mooseframework.inl.gov/source/interfaces/SetupInterface.html."}>>> = 'TIMESTEP_END'
height<<<{"description": "Axial location of point [m]"}>>> = 0.322
[]
[TTC-33]
type = SubChannelPointValue<<<{"description": "Prints out a user selected value of a specified subchannel at a user selected axial height", "href": "../../../source/postprocessors/SubChannelPointValue.html"}>>>
variable<<<{"description": "Variable you want the value of"}>>> = T
index<<<{"description": "Index of subchannel"}>>> = 42
execute_on<<<{"description": "The list of flag(s) indicating when this object should be executed. For a description of each flag, see https://mooseframework.inl.gov/source/interfaces/SetupInterface.html."}>>> = 'TIMESTEP_END'
height<<<{"description": "Axial location of point [m]"}>>> = 0.322
[]
[TTC-34]
type = SubChannelPointValue<<<{"description": "Prints out a user selected value of a specified subchannel at a user selected axial height", "href": "../../../source/postprocessors/SubChannelPointValue.html"}>>>
variable<<<{"description": "Variable you want the value of"}>>> = T
index<<<{"description": "Index of subchannel"}>>> = 80
execute_on<<<{"description": "The list of flag(s) indicating when this object should be executed. For a description of each flag, see https://mooseframework.inl.gov/source/interfaces/SetupInterface.html."}>>> = 'TIMESTEP_END'
height<<<{"description": "Axial location of point [m]"}>>> = 0.322
[]
[TTC-35]
type = SubChannelPointValue<<<{"description": "Prints out a user selected value of a specified subchannel at a user selected axial height", "href": "../../../source/postprocessors/SubChannelPointValue.html"}>>>
variable<<<{"description": "Variable you want the value of"}>>> = T
index<<<{"description": "Index of subchannel"}>>> = 107
execute_on<<<{"description": "The list of flag(s) indicating when this object should be executed. For a description of each flag, see https://mooseframework.inl.gov/source/interfaces/SetupInterface.html."}>>> = 'TIMESTEP_END'
height<<<{"description": "Axial location of point [m]"}>>> = 0.322
[]
[MTC-20]
type = SubChannelPointValue<<<{"description": "Prints out a user selected value of a specified subchannel at a user selected axial height", "href": "../../../source/postprocessors/SubChannelPointValue.html"}>>>
variable<<<{"description": "Variable you want the value of"}>>> = T
index<<<{"description": "Index of subchannel"}>>> = 33
execute_on<<<{"description": "The list of flag(s) indicating when this object should be executed. For a description of each flag, see https://mooseframework.inl.gov/source/interfaces/SetupInterface.html."}>>> = 'TIMESTEP_END'
height<<<{"description": "Axial location of point [m]"}>>> = 0.172
[]
[MTC-22]
type = SubChannelPointValue<<<{"description": "Prints out a user selected value of a specified subchannel at a user selected axial height", "href": "../../../source/postprocessors/SubChannelPointValue.html"}>>>
variable<<<{"description": "Variable you want the value of"}>>> = T
index<<<{"description": "Index of subchannel"}>>> = 3
execute_on<<<{"description": "The list of flag(s) indicating when this object should be executed. For a description of each flag, see https://mooseframework.inl.gov/source/interfaces/SetupInterface.html."}>>> = 'TIMESTEP_END'
height<<<{"description": "Axial location of point [m]"}>>> = 0.172
[]
[MTC-24]
type = SubChannelPointValue<<<{"description": "Prints out a user selected value of a specified subchannel at a user selected axial height", "href": "../../../source/postprocessors/SubChannelPointValue.html"}>>>
variable<<<{"description": "Variable you want the value of"}>>> = T
index<<<{"description": "Index of subchannel"}>>> = 28
execute_on<<<{"description": "The list of flag(s) indicating when this object should be executed. For a description of each flag, see https://mooseframework.inl.gov/source/interfaces/SetupInterface.html."}>>> = 'TIMESTEP_END'
height<<<{"description": "Axial location of point [m]"}>>> = 0.172
[]
[MTC-25]
type = SubChannelPointValue<<<{"description": "Prints out a user selected value of a specified subchannel at a user selected axial height", "href": "../../../source/postprocessors/SubChannelPointValue.html"}>>>
variable<<<{"description": "Variable you want the value of"}>>> = T
index<<<{"description": "Index of subchannel"}>>> = 60
execute_on<<<{"description": "The list of flag(s) indicating when this object should be executed. For a description of each flag, see https://mooseframework.inl.gov/source/interfaces/SetupInterface.html."}>>> = 'TIMESTEP_END'
height<<<{"description": "Axial location of point [m]"}>>> = 0.172
[]
[MTC-26]
type = SubChannelPointValue<<<{"description": "Prints out a user selected value of a specified subchannel at a user selected axial height", "href": "../../../source/postprocessors/SubChannelPointValue.html"}>>>
variable<<<{"description": "Variable you want the value of"}>>> = T
index<<<{"description": "Index of subchannel"}>>> = 106
execute_on<<<{"description": "The list of flag(s) indicating when this object should be executed. For a description of each flag, see https://mooseframework.inl.gov/source/interfaces/SetupInterface.html."}>>> = 'TIMESTEP_END'
height<<<{"description": "Axial location of point [m]"}>>> = 0.172
[]
[14TC-37]
type = SubChannelPointValue<<<{"description": "Prints out a user selected value of a specified subchannel at a user selected axial height", "href": "../../../source/postprocessors/SubChannelPointValue.html"}>>>
variable<<<{"description": "Variable you want the value of"}>>> = T
index<<<{"description": "Index of subchannel"}>>> = 52
execute_on<<<{"description": "The list of flag(s) indicating when this object should be executed. For a description of each flag, see https://mooseframework.inl.gov/source/interfaces/SetupInterface.html."}>>> = 'TIMESTEP_END'
height<<<{"description": "Axial location of point [m]"}>>> = 0.480
[]
[14TC-39]
type = SubChannelPointValue<<<{"description": "Prints out a user selected value of a specified subchannel at a user selected axial height", "href": "../../../source/postprocessors/SubChannelPointValue.html"}>>>
variable<<<{"description": "Variable you want the value of"}>>> = T
index<<<{"description": "Index of subchannel"}>>> = 6
execute_on<<<{"description": "The list of flag(s) indicating when this object should be executed. For a description of each flag, see https://mooseframework.inl.gov/source/interfaces/SetupInterface.html."}>>> = 'TIMESTEP_END'
height<<<{"description": "Axial location of point [m]"}>>> = 0.480
[]
[14TC-41]
type = SubChannelPointValue<<<{"description": "Prints out a user selected value of a specified subchannel at a user selected axial height", "href": "../../../source/postprocessors/SubChannelPointValue.html"}>>>
variable<<<{"description": "Variable you want the value of"}>>> = T
index<<<{"description": "Index of subchannel"}>>> = 40
execute_on<<<{"description": "The list of flag(s) indicating when this object should be executed. For a description of each flag, see https://mooseframework.inl.gov/source/interfaces/SetupInterface.html."}>>> = 'TIMESTEP_END'
height<<<{"description": "Axial location of point [m]"}>>> = 0.480
[]
[14TC-43]
type = SubChannelPointValue<<<{"description": "Prints out a user selected value of a specified subchannel at a user selected axial height", "href": "../../../source/postprocessors/SubChannelPointValue.html"}>>>
variable<<<{"description": "Variable you want the value of"}>>> = T
index<<<{"description": "Index of subchannel"}>>> = 105
execute_on<<<{"description": "The list of flag(s) indicating when this object should be executed. For a description of each flag, see https://mooseframework.inl.gov/source/interfaces/SetupInterface.html."}>>> = 'TIMESTEP_END'
height<<<{"description": "Axial location of point [m]"}>>> = 0.480
[]
[]
[Executioner<<<{"href": "../../../syntax/Executioner/index.html"}>>>]
type = Steady
[]
################################################################################
# A multiapp that projects data to a detailed mesh
################################################################################
[MultiApps<<<{"href": "../../../syntax/MultiApps/index.html"}>>>]
[viz]
type = FullSolveMultiApp<<<{"description": "Performs a complete simulation during each execution.", "href": "../../../source/multiapps/FullSolveMultiApp.html"}>>>
input_files<<<{"description": "The input file for each App. If this parameter only contains one input file it will be used for all of the Apps. When using 'positions_from_file' it is also admissable to provide one input_file per file."}>>> = '3d_SCM_SS.i'
execute_on<<<{"description": "The list of flag(s) indicating when this object should be executed. For a description of each flag, see https://mooseframework.inl.gov/source/interfaces/SetupInterface.html."}>>> = 'FINAL'
[]
[]
[Transfers<<<{"href": "../../../syntax/Transfers/index.html"}>>>]
[subchannel_transfer]
type = SCMSolutionTransfer<<<{"description": "Transfers subchannel solution from computational mesh onto visualization mesh", "href": "../../../source/transfers/SCMSolutionTransfer.html"}>>>
to_multi_app<<<{"description": "The name of the MultiApp to transfer the data to"}>>> = viz
variable<<<{"description": "The auxiliary variables to transfer."}>>> = 'mdot SumWij P DP h T rho mu S'
[]
[pin_transfer]
type = SCMPinSolutionTransfer<<<{"description": "Transfers pin solution from computational mesh onto visualization mesh", "href": "../../../source/transfers/SCMPinSolutionTransfer.html"}>>>
to_multi_app<<<{"description": "The name of the MultiApp to transfer the data to"}>>> = viz
variable<<<{"description": "The auxiliary variables to transfer."}>>> = 'Tpin q_prime'
[]
[](modules/subchannel/validation/EBR-II/XX09_SCM_SS17.i)To run the transient problems use the following input files:
# Following Benchmark Specifications and Data Requirements for EBR-II Shutdown Heat Removal Tests SHRT-17 and SHRT-45R
# Available at: https://publications.anl.gov/anlpubs/2012/06/73647.pdf
# Transient Subchannel calculation
###################################################
# Thermal-hydraulics parameters
###################################################
T_in = 624.7 #Kelvin
Total_Surface_Area = 0.000854322 #m3
mass_flux_in = '${fparse 2.45 / Total_Surface_Area}'
P_out = 2.0e5
Power_initial = 486200 #W (Page 26,35 of ANL document)
###################################################
# Geometric parameters
###################################################
scale_factor = 0.01
fuel_pin_pitch = '${fparse 0.5664*scale_factor}'
fuel_pin_diameter = '${fparse 0.4419*scale_factor}'
wire_z_spacing = '${fparse 15.24*scale_factor}'
wire_diameter = '${fparse 0.1244*scale_factor}'
inner_duct_in = '${fparse 4.64*scale_factor}'
n_rings = 5
heated_length = '${fparse 34.3*scale_factor}'
unheated_length_exit = '${fparse 26.9*scale_factor}'
###################################################
[TriSubChannelMesh]
[subchannel]
type = SCMTriSubChannelMeshGenerator
nrings = ${n_rings}
n_cells = 50
flat_to_flat = ${inner_duct_in}
unheated_length_exit = ${unheated_length_exit}
heated_length = ${heated_length}
pin_diameter = ${fuel_pin_diameter}
pitch = ${fuel_pin_pitch}
dwire = ${wire_diameter}
hwire = ${wire_z_spacing}
spacer_z = '0.0'
spacer_k = '0.0'
[]
[fuel_pins]
type = SCMTriPinMeshGenerator
input = subchannel
nrings = ${n_rings}
n_cells = 50
unheated_length_exit = ${unheated_length_exit}
heated_length = ${heated_length}
pitch = ${fuel_pin_pitch}
[]
[]
[AuxVariables<<<{"href": "../../../syntax/AuxVariables/index.html"}>>>]
[mdot]
block = subchannel
[]
[SumWij]
block = subchannel
[]
[P]
block = subchannel
[]
[DP]
block = subchannel
[]
[h]
block = subchannel
[]
[T]
block = subchannel
[]
[rho]
block = subchannel
[]
[S]
block = subchannel
[]
[w_perim]
block = subchannel
[]
[mu]
block = subchannel
[]
[q_prime_init]
block = fuel_pins
[]
[power_history_field]
block = fuel_pins
[]
[q_prime]
block = fuel_pins
[]
[Tpin]
block = fuel_pins
[]
[Dpin]
block = fuel_pins
[]
[displacement]
block = subchannel
[]
[]
[FluidProperties<<<{"href": "../../../syntax/FluidProperties/index.html"}>>>]
[sodium]
type = PBSodiumFluidProperties<<<{"description": "Class that provides the methods that realize the equations of state for Liquid Sodium", "href": "../../../source/fluidproperties/PBSodiumFluidProperties.html"}>>>
[]
[]
[Problem<<<{"href": "../../../syntax/Problem/index.html"}>>>]
type = TriSubChannel1PhaseProblem
fp = sodium
n_blocks = 1
P_out = ${P_out}
CT = 2.6
compute_density = true
compute_viscosity = true
compute_power = true
P_tol = 1.0e-4
T_tol = 1.0e-4
implicit = true
segregated = false
interpolation_scheme = 'upwind'
[]
[ICs<<<{"href": "../../../syntax/ICs/index.html"}>>>]
[S_IC]
type = SCMTriFlowAreaIC<<<{"description": "Computes flow area of subchannels in a triangular lattice arrangement", "href": "../../../source/ics/SCMTriFlowAreaIC.html"}>>>
variable<<<{"description": "The variable this initial condition is supposed to provide values for."}>>> = S
[]
[w_perim_IC]
type = SCMTriWettedPerimIC<<<{"description": "Computes wetted perimeter of subchannels in a triangular lattice arrangement", "href": "../../../source/ics/SCMTriWettedPerimIC.html"}>>>
variable<<<{"description": "The variable this initial condition is supposed to provide values for."}>>> = w_perim
[]
[q_prime_IC]
type = SCMTriPowerIC<<<{"description": "Computes axial power rate (W/m) that goes into the subchannel cells or is assigned to the fuel pins, in a triangular lattice arrangement", "href": "../../../source/ics/SCMTriPowerIC.html"}>>>
variable<<<{"description": "The variable this initial condition is supposed to provide values for."}>>> = q_prime_init
power<<<{"description": "The postprocessor or Real to use for the total power of the subassembly [W]"}>>> = ${Power_initial}
filename<<<{"description": "name of radial power profile .txt file (should be a single column) [UnitLess]."}>>> = "pin_power_profile61_uniform.txt"
[]
[T_ic]
type = ConstantIC<<<{"description": "Sets a constant field value.", "href": "../../../source/ics/ConstantIC.html"}>>>
variable<<<{"description": "The variable this initial condition is supposed to provide values for."}>>> = T
value<<<{"description": "The value to be set in IC"}>>> = ${T_in}
[]
[Dpin_ic]
type = ConstantIC<<<{"description": "Sets a constant field value.", "href": "../../../source/ics/ConstantIC.html"}>>>
variable<<<{"description": "The variable this initial condition is supposed to provide values for."}>>> = Dpin
value<<<{"description": "The value to be set in IC"}>>> = ${fuel_pin_diameter}
[]
[P_ic]
type = ConstantIC<<<{"description": "Sets a constant field value.", "href": "../../../source/ics/ConstantIC.html"}>>>
variable<<<{"description": "The variable this initial condition is supposed to provide values for."}>>> = P
value<<<{"description": "The value to be set in IC"}>>> = 0.0
[]
[DP_ic]
type = ConstantIC<<<{"description": "Sets a constant field value.", "href": "../../../source/ics/ConstantIC.html"}>>>
variable<<<{"description": "The variable this initial condition is supposed to provide values for."}>>> = DP
value<<<{"description": "The value to be set in IC"}>>> = 0.0
[]
[Viscosity_ic]
type = ViscosityIC<<<{"description": "Computes viscosity from specified pressure and temperature", "href": "../../../source/ics/ViscosityIC.html"}>>>
variable<<<{"description": "The variable this initial condition is supposed to provide values for."}>>> = mu
p<<<{"description": "Pressure [Pa]"}>>> = ${P_out}
T<<<{"description": "Temperature [K]"}>>> = T
fp<<<{"description": "Fluid properties user object name"}>>> = sodium
[]
[rho_ic]
type = RhoFromPressureTemperatureIC<<<{"description": "Computes the density from pressure and temperature.", "href": "../../../source/ics/RhoFromPressureTemperatureIC.html"}>>>
variable<<<{"description": "The variable this initial condition is supposed to provide values for."}>>> = rho
p<<<{"description": "The pressure [Pa]"}>>> = ${P_out}
T<<<{"description": "The temperature [K]"}>>> = T
fp<<<{"description": "The name of fluid properties user object."}>>> = sodium
[]
[h_ic]
type = SpecificEnthalpyFromPressureTemperatureIC<<<{"description": "Computes the specific enthalpy from pressure and temperature.", "href": "../../../source/ics/SpecificEnthalpyFromPressureTemperatureIC.html"}>>>
variable<<<{"description": "The variable this initial condition is supposed to provide values for."}>>> = h
p<<<{"description": "The pressure [Pa]"}>>> = ${P_out}
T<<<{"description": "The temperature [K]"}>>> = T
fp<<<{"description": "The name of fluid properties user object."}>>> = sodium
[]
[mdot_ic]
type = ConstantIC<<<{"description": "Sets a constant field value.", "href": "../../../source/ics/ConstantIC.html"}>>>
variable<<<{"description": "The variable this initial condition is supposed to provide values for."}>>> = mdot
value<<<{"description": "The value to be set in IC"}>>> = 0.0
[]
[]
[Functions<<<{"href": "../../../syntax/Functions/index.html"}>>>]
[power_func]
type = PiecewiseLinear<<<{"description": "Linearly interpolates between pairs of x-y data", "href": "../../../source/functions/PiecewiseLinear.html"}>>>
data_file<<<{"description": "File holding CSV data"}>>> = 'power_history_SHRT17.csv'
format<<<{"description": "Format of csv data file that is in either in columns or rows"}>>> = "columns"
scale_factor<<<{"description": "Scale factor to be applied to the output values"}>>> = 1.0
[]
[mass_flux_in]
type = PiecewiseLinear<<<{"description": "Linearly interpolates between pairs of x-y data", "href": "../../../source/functions/PiecewiseLinear.html"}>>>
data_file<<<{"description": "File holding CSV data"}>>> = 'massflow_SHRT17.csv'
format<<<{"description": "Format of csv data file that is in either in columns or rows"}>>> = "columns"
scale_factor<<<{"description": "Scale factor to be applied to the output values"}>>> = '${fparse mass_flux_in / 2.45}'
[]
[time_step_limiting]
type = PiecewiseLinear<<<{"description": "Linearly interpolates between pairs of x-y data", "href": "../../../source/functions/PiecewiseLinear.html"}>>>
xy_data<<<{"description": "All function data, supplied in abscissa, ordinate pairs"}>>> = '0.1 0.1
10.0 10.0'
[]
[]
[Controls<<<{"href": "../../../syntax/Controls/index.html"}>>>]
[mass_flux_ctrl]
type = RealFunctionControl<<<{"description": "Sets the value of a 'Real' input parameters to the value of a provided function.", "href": "../../../source/controls/RealFunctionControl.html"}>>>
parameter<<<{"description": "The input parameter(s) to control. Specify a single parameter name and all parameters in all objects matching the name will be updated"}>>> = 'Postprocessors/mass_flux_PP/value'
function<<<{"description": "The function to use for controlling the specified parameter."}>>> = 'mass_flux_in'
execute_on<<<{"description": "The list of flag(s) indicating when this object should be executed. For a description of each flag, see https://mooseframework.inl.gov/source/interfaces/SetupInterface.html."}>>> = 'initial timestep_begin'
[]
[]
[AuxKernels<<<{"href": "../../../syntax/AuxKernels/index.html"}>>>]
[T_in_bc]
type = ConstantAux<<<{"description": "Creates a constant field in the domain.", "href": "../../../source/auxkernels/ConstantAux.html"}>>>
variable<<<{"description": "The name of the variable that this object applies to"}>>> = T
boundary<<<{"description": "The list of boundaries (ids or names) from the mesh where this object applies"}>>> = inlet
value<<<{"description": "Some constant value that can be read from the input file"}>>> = ${T_in}
execute_on<<<{"description": "The list of flag(s) indicating when this object should be executed. For a description of each flag, see https://mooseframework.inl.gov/source/interfaces/SetupInterface.html."}>>> = 'timestep_begin'
block<<<{"description": "The list of blocks (ids or names) that this object will be applied"}>>> = subchannel
[]
[mdot_in_bc]
type = SCMMassFlowRateAux<<<{"description": "Computes mass flow rate from specified mass flux and subchannel cross-sectional area. Can read either PostprocessorValue or Real", "href": "../../../source/auxkernels/SCMMassFlowRateAux.html"}>>>
variable<<<{"description": "The name of the variable that this object applies to"}>>> = mdot
boundary<<<{"description": "The list of boundaries (ids or names) from the mesh where this object applies"}>>> = inlet
area<<<{"description": "Cross sectional area [m^2]"}>>> = S
mass_flux<<<{"description": "The postprocessor or Real to use for the value of mass_flux"}>>> = mass_flux_PP
execute_on<<<{"description": "The list of flag(s) indicating when this object should be executed. For a description of each flag, see https://mooseframework.inl.gov/source/interfaces/SetupInterface.html."}>>> = 'timestep_begin'
[]
[populate_power_history]
type = FunctionAux<<<{"description": "Auxiliary Kernel that creates and updates a field variable by sampling a function through space and time.", "href": "../../../source/auxkernels/FunctionAux.html"}>>>
variable<<<{"description": "The name of the variable that this object applies to"}>>> = power_history_field
function<<<{"description": "The function to use as the value"}>>> = 'power_func'
execute_on<<<{"description": "The list of flag(s) indicating when this object should be executed. For a description of each flag, see https://mooseframework.inl.gov/source/interfaces/SetupInterface.html."}>>> = 'INITIAL TIMESTEP_BEGIN'
[]
[change_q_prime]
type = ParsedAux<<<{"description": "Sets a field variable value to the evaluation of a parsed expression.", "href": "../../../source/auxkernels/ParsedAux.html"}>>>
variable<<<{"description": "The name of the variable that this object applies to"}>>> = q_prime
coupled_variables<<<{"description": "Vector of coupled variable names"}>>> = 'q_prime_init power_history_field'
expression<<<{"description": "Parsed function expression to compute"}>>> = 'q_prime_init*power_history_field'
execute_on<<<{"description": "The list of flag(s) indicating when this object should be executed. For a description of each flag, see https://mooseframework.inl.gov/source/interfaces/SetupInterface.html."}>>> = 'INITIAL TIMESTEP_BEGIN'
[]
[]
[Outputs<<<{"href": "../../../syntax/Outputs/index.html"}>>>]
csv<<<{"description": "Output the scalar variable and postprocessors to a *.csv file using the default CSV output."}>>> = true
[]
[Postprocessors<<<{"href": "../../../syntax/Postprocessors/index.html"}>>>]
[report_pressure_outlet]
type = Receiver<<<{"description": "Reports the value stored in this processor, which is usually filled in by another object. The Receiver does not compute its own value.", "href": "../../../source/postprocessors/Receiver.html"}>>>
default<<<{"description": "The default value"}>>> = ${P_out}
[]
[TTC-31]
type = SubChannelPointValue<<<{"description": "Prints out a user selected value of a specified subchannel at a user selected axial height", "href": "../../../source/postprocessors/SubChannelPointValue.html"}>>>
variable<<<{"description": "Variable you want the value of"}>>> = T
index<<<{"description": "Index of subchannel"}>>> = 0
execute_on<<<{"description": "The list of flag(s) indicating when this object should be executed. For a description of each flag, see https://mooseframework.inl.gov/source/interfaces/SetupInterface.html."}>>> = 'initial timestep_end'
height<<<{"description": "Axial location of point [m]"}>>> = 0.322
[]
[post_func]
type = ElementIntegralVariablePostprocessor<<<{"description": "Computes a volume integral of the specified variable", "href": "../../../source/postprocessors/ElementIntegralVariablePostprocessor.html"}>>>
block<<<{"description": "The list of blocks (ids or names) that this object will be applied"}>>> = fuel_pins
variable<<<{"description": "The name of the variable that this object operates on"}>>> = q_prime
execute_on<<<{"description": "The list of flag(s) indicating when this object should be executed. For a description of each flag, see https://mooseframework.inl.gov/source/interfaces/SetupInterface.html."}>>> = 'INITIAL TIMESTEP_BEGIN'
[]
[mass_flux_PP]
type = ConstantPostprocessor<<<{"description": "Postprocessor that holds a constant value", "href": "../../../source/postprocessors/ConstantPostprocessor.html"}>>>
value<<<{"description": "The value"}>>> = ${mass_flux_in}
[]
[mass_flow_PP]
type = ParsedPostprocessor<<<{"description": "Computes a parsed expression with post-processors", "href": "../../../source/postprocessors/ParsedPostprocessor.html"}>>>
expression<<<{"description": "function expression"}>>> = '${Total_Surface_Area} * mass_flux_PP'
pp_names<<<{"description": "Post-processors arguments"}>>> = 'mass_flux_PP'
[]
[]
[Executioner<<<{"href": "../../../syntax/Executioner/index.html"}>>>]
type = Transient
start_time = -1.0
end_time = 900.0
[TimeStepper<<<{"href": "../../../syntax/Executioner/TimeStepper/index.html"}>>>]
type = IterationAdaptiveDT
dt = 0.1
iteration_window = 5
optimal_iterations = 6
growth_factor = 1.1
cutback_factor = 0.8
timestep_limiting_function = 'time_step_limiting'
[]
dtmax = 20
[]
################################################################################
# A multiapp that projects data to a detailed mesh
################################################################################
[MultiApps<<<{"href": "../../../syntax/MultiApps/index.html"}>>>]
[viz]
type = TransientMultiApp<<<{"description": "MultiApp for performing coupled simulations with the parent and sub-application both progressing in time.", "href": "../../../source/multiapps/TransientMultiApp.html"}>>>
input_files<<<{"description": "The input file for each App. If this parameter only contains one input file it will be used for all of the Apps. When using 'positions_from_file' it is also admissable to provide one input_file per file."}>>> = '3d_SCM_TR.i'
execute_on<<<{"description": "The list of flag(s) indicating when this object should be executed. For a description of each flag, see https://mooseframework.inl.gov/source/interfaces/SetupInterface.html."}>>> = 'INITIAL TIMESTEP_END'
catch_up<<<{"description": "If true this will allow failed solves to attempt to 'catch up' using smaller timesteps."}>>> = true
[]
[]
[Transfers<<<{"href": "../../../syntax/Transfers/index.html"}>>>]
[subchannel_transfer]
type = SCMSolutionTransfer<<<{"description": "Transfers subchannel solution from computational mesh onto visualization mesh", "href": "../../../source/transfers/SCMSolutionTransfer.html"}>>>
to_multi_app<<<{"description": "The name of the MultiApp to transfer the data to"}>>> = viz
variable<<<{"description": "The auxiliary variables to transfer."}>>> = 'mdot SumWij P DP h T rho mu S'
[]
[pin_transfer]
type = SCMPinSolutionTransfer<<<{"description": "Transfers pin solution from computational mesh onto visualization mesh", "href": "../../../source/transfers/SCMPinSolutionTransfer.html"}>>>
to_multi_app<<<{"description": "The name of the MultiApp to transfer the data to"}>>> = viz
variable<<<{"description": "The auxiliary variables to transfer."}>>> = 'Tpin q_prime'
[]
[](modules/subchannel/validation/EBR-II/XX09_SCM_TR17.i)The corrected power profile is read by the following .txt file (pin_power_profile61.txt):
0.8477457157073588
0.8438703828994463
0.8645320077724137
0.8753092523824995
0.8645320077724137
0.8438703828994463
0.8339698482446043
0.8369432200392273
0.8566725635473428
0.8786532264515594
0.8892530859209314
0.9013443399053171
0.8892530859166047
0.8786532264515594
0.856672563539393
0.8369432200392273
0.8267424533965094
0.8177938527394076
0.8267424534001606
0.8272594696733904
0.8472934986320385
0.8681632858448316
0.8898769072293857
0.9017653027695607
0.9136133010186879
0.9253977864165255
0.9136133010118554
0.9017653027628166
0.8898769072293858
0.8681632858325796
0.8472934986203717
0.8272594696733904
0.8181228874882326
0.8089377252083733
0.7997220243775588
0.8089377252136014
0.8181228874935296
1.1303279098639667
1.1711970176131872
1.212446682465516
1.25429938376924
1.2960890595043835
1.3230893402868509
1.3483812226578455
1.3722914884147328
1.3941161594994989
1.3722914883971098
1.3483812226390315
1.3230893402669708
1.2960890595043835
1.2542993837371461
1.2124466824337514
1.1711970175818887
1.1303279098639671
1.1147644628376598
1.097730853264873
1.0797248303470215
1.0605178830397783
1.0797248303611697
1.0977308532782715
1.1147644628502191
(modules/subchannel/validation/EBR-II/pin_power_profile61.txt)The uniform power profile is read by the following .txt file (pin_power_profile61_uniform.txt):
1.0
1.0
1.0
1.0
1.0
1.0
1.0
1.0
1.0
1.0
1.0
1.0
1.0
1.0
1.0
1.0
1.0
1.0
1.0
1.0
1.0
1.0
1.0
1.0
1.0
1.0
1.0
1.0
1.0
1.0
1.0
1.0
1.0
1.0
1.0
1.0
1.0
1.0
1.0
1.0
1.0
1.0
1.0
1.0
1.0
1.0
1.0
1.0
1.0
1.0
1.0
1.0
1.0
1.0
1.0
1.0
1.0
1.0
1.0
1.0
1.0
(modules/subchannel/validation/EBR-II/pin_power_profile61_uniform.txt)The Functions block defines the shape of the axial power profile:
[Functions<<<{"href": "../../../syntax/Functions/index.html"}>>>]
[axial_heat_rate]
type = ParsedFunction<<<{"description": "Function created by parsing a string", "href": "../../../source/functions/MooseParsedFunction.html"}>>>
value<<<{"description": "The user defined function."}>>> = '(pi/2)*sin(pi*z/L)*exp(-alpha*z)/(1.0/alpha*(1.0 - exp(-alpha*L)))*L'
vars<<<{"description": "Variables (excluding t,x,y,z) that are bound to the values provided by the corresponding items in the vals vector."}>>> = 'L alpha'
vals<<<{"description": "Constant numeric values, postprocessor names, function names, and scalar variables for vars."}>>> = '${heated_length} 1.8012'
[]
[](modules/subchannel/validation/EBR-II/XX09_SCM_SS17.i)Transient BC's
For the transient case the user needs to provide transient boundary conditions:
First define the initial power and the power history field along with the default variable q_prime, in the AuxVariables block
[q_prime_init]
block = fuel_pins
[]
[power_history_field]
block = fuel_pins
[]
[q_prime]
block = fuel_pins
[]
Then, define the transient evolution of the boundary conditions in the Functions block based on .csv files:
[Functions<<<{"href": "../../../syntax/Functions/index.html"}>>>]
[power_func]
type = PiecewiseLinear<<<{"description": "Linearly interpolates between pairs of x-y data", "href": "../../../source/functions/PiecewiseLinear.html"}>>>
data_file<<<{"description": "File holding CSV data"}>>> = 'power_history_SHRT17.csv'
format<<<{"description": "Format of csv data file that is in either in columns or rows"}>>> = "columns"
scale_factor<<<{"description": "Scale factor to be applied to the output values"}>>> = 1.0
[]
[mass_flux_in]
type = PiecewiseLinear<<<{"description": "Linearly interpolates between pairs of x-y data", "href": "../../../source/functions/PiecewiseLinear.html"}>>>
data_file<<<{"description": "File holding CSV data"}>>> = 'massflow_SHRT17.csv'
format<<<{"description": "Format of csv data file that is in either in columns or rows"}>>> = "columns"
scale_factor<<<{"description": "Scale factor to be applied to the output values"}>>> = '${fparse mass_flux_in / 2.45}'
[]
[time_step_limiting]
type = PiecewiseLinear<<<{"description": "Linearly interpolates between pairs of x-y data", "href": "../../../source/functions/PiecewiseLinear.html"}>>>
xy_data<<<{"description": "All function data, supplied in abscissa, ordinate pairs"}>>> = '0.1 0.1
10.0 10.0'
[]
[](modules/subchannel/validation/EBR-II/XX09_SCM_TR17.i)The functions defined above are given normalized and they multiply the initial steady state conditions:
[Controls<<<{"href": "../../../syntax/Controls/index.html"}>>>]
[mass_flux_ctrl]
type = RealFunctionControl<<<{"description": "Sets the value of a 'Real' input parameters to the value of a provided function.", "href": "../../../source/controls/RealFunctionControl.html"}>>>
parameter<<<{"description": "The input parameter(s) to control. Specify a single parameter name and all parameters in all objects matching the name will be updated"}>>> = 'Postprocessors/mass_flux_PP/value'
function<<<{"description": "The function to use for controlling the specified parameter."}>>> = 'mass_flux_in'
execute_on<<<{"description": "The list of flag(s) indicating when this object should be executed. For a description of each flag, see https://mooseframework.inl.gov/source/interfaces/SetupInterface.html."}>>> = 'initial timestep_begin'
[]
[](modules/subchannel/validation/EBR-II/XX09_SCM_TR17.i)[AuxKernels<<<{"href": "../../../syntax/AuxKernels/index.html"}>>>]
[T_in_bc]
type = ConstantAux<<<{"description": "Creates a constant field in the domain.", "href": "../../../source/auxkernels/ConstantAux.html"}>>>
variable<<<{"description": "The name of the variable that this object applies to"}>>> = T
boundary<<<{"description": "The list of boundaries (ids or names) from the mesh where this object applies"}>>> = inlet
value<<<{"description": "Some constant value that can be read from the input file"}>>> = ${T_in}
execute_on<<<{"description": "The list of flag(s) indicating when this object should be executed. For a description of each flag, see https://mooseframework.inl.gov/source/interfaces/SetupInterface.html."}>>> = 'timestep_begin'
block<<<{"description": "The list of blocks (ids or names) that this object will be applied"}>>> = subchannel
[]
[mdot_in_bc]
type = SCMMassFlowRateAux<<<{"description": "Computes mass flow rate from specified mass flux and subchannel cross-sectional area. Can read either PostprocessorValue or Real", "href": "../../../source/auxkernels/SCMMassFlowRateAux.html"}>>>
variable<<<{"description": "The name of the variable that this object applies to"}>>> = mdot
boundary<<<{"description": "The list of boundaries (ids or names) from the mesh where this object applies"}>>> = inlet
area<<<{"description": "Cross sectional area [m^2]"}>>> = S
mass_flux<<<{"description": "The postprocessor or Real to use for the value of mass_flux"}>>> = mass_flux_PP
execute_on<<<{"description": "The list of flag(s) indicating when this object should be executed. For a description of each flag, see https://mooseframework.inl.gov/source/interfaces/SetupInterface.html."}>>> = 'timestep_begin'
[]
[populate_power_history]
type = FunctionAux<<<{"description": "Auxiliary Kernel that creates and updates a field variable by sampling a function through space and time.", "href": "../../../source/auxkernels/FunctionAux.html"}>>>
variable<<<{"description": "The name of the variable that this object applies to"}>>> = power_history_field
function<<<{"description": "The function to use as the value"}>>> = 'power_func'
execute_on<<<{"description": "The list of flag(s) indicating when this object should be executed. For a description of each flag, see https://mooseframework.inl.gov/source/interfaces/SetupInterface.html."}>>> = 'INITIAL TIMESTEP_BEGIN'
[]
[change_q_prime]
type = ParsedAux<<<{"description": "Sets a field variable value to the evaluation of a parsed expression.", "href": "../../../source/auxkernels/ParsedAux.html"}>>>
variable<<<{"description": "The name of the variable that this object applies to"}>>> = q_prime
coupled_variables<<<{"description": "Vector of coupled variable names"}>>> = 'q_prime_init power_history_field'
expression<<<{"description": "Parsed function expression to compute"}>>> = 'q_prime_init*power_history_field'
execute_on<<<{"description": "The list of flag(s) indicating when this object should be executed. For a description of each flag, see https://mooseframework.inl.gov/source/interfaces/SetupInterface.html."}>>> = 'INITIAL TIMESTEP_BEGIN'
[]
[](modules/subchannel/validation/EBR-II/XX09_SCM_TR17.i)References
- Milos Atz, Micheal A Smith, and Florent Heidet.
Ducted assembly steady-state heat transfer software (dassh): theory manual.
Technical Report, Argonne National Lab.(ANL), Argonne, IL (United States), 2021.[BibTeX]
- J A Michelbacher, C E Baily, D K Baird, S P Henslee, C J Knight, and K E Rosenberg.
Shutdown and closure of the experimental breeder reactor - ii.
ICONE-10, 9 2002.
URL: https://www.osti.gov/biblio/801571, doi:10.1115/ICONE10-22462.[BibTeX]
- Hiroyasu Mochizuki.
Development of the plant dynamics analysis code netflow++.
Nuclear Engineering and Design, 240(3):577–587, 2010.[BibTeX]
- Hiroyasu Mochizuki and Kohmei Muranaka.
Benchmark analyses for ebr-ii shutdown heat removal tests shrt-17 and shrt-45r–(2) subchannel analysis of instrumented fuel sub-assembly.
Nuclear Engineering and Design, 330:14–27, 2018.[BibTeX]
- Hiroyasu Mochizuki, Kohmei Muranaka, Takayuki Asai, and WFG Van Rooijen.
Benchmark analyses for ebr-ii shutdown heat removal tests shrt-17 and shrt-45r.
Nuclear Engineering and Design, 275:312–321, 2014.[BibTeX]
- Tyler S Sumner and Thomas YC Wei.
Benchmark specifications and data requirements for ebr-ii shutdown heat removal tests shrt-17 and shrt-45r.
Technical Report, Argonne National Lab.(ANL), Argonne, IL (United States), 2012.[BibTeX]
- Mauricio Tano, Vasileios Kyriakopoulos, James McCay, and Tyrell Arment.
Validation of pronghorn’s subchannel code using ebr-ii shutdown heat removal tests: shrt-17 and shrt-45r.
Nuclear Engineering and Design, 416:112783, 2024.[BibTeX]
- CL Wheeler, CW Stewart, RJ Cena, DS Rowe, and AM Sutey.
Cobra-iv-i: an interim version of cobra for thermal-hydraulic analysis of pin bundle nuclear fuel elements and cores.
Technical Report, Battelle Pacific Northwest Labs., Richland, Wash.(USA), 1976.[BibTeX]